联系人:赵经理
手 机:18761031608
电 话:0523-87669448
QQ :1848859180
邮 件:1848859180@qq.com
传 真:0523-87669448
网 址:www.taixing-jsj.com.cn
地 址:泰兴市姚王镇泰姚北路10号
概述:
本产品是参照中华人民共和国冶金行业标准YB/T050-93《冶金设备用YNK齿轮减速器》,集几十年的精湛技术,优化设计而成的四级垂直轴硬齿面圆锥、圆柱齿轮减速器。
应用范围:
1.输入转速不大于1500转/分。
2.齿轮传动圆周速度不大于20米/秒。
3.工作环境为-40~45℃。如果低于0℃,启动前应预热至0℃以上。
4.广泛用于冶金、矿山、化工、建材、起重、运输、纺织、造 纸、食品、塑料、橡胶、工程机械、能源等工业部门。
性能特点:
1.减速器速比范围大:90~500。
2.机械传动效率高:大于91%。
3.齿轮均采用优质合金钢渗碳、淬火、精加工而成。
4.体积小、重量轻、精度高、承载能力大、效率高、寿命长、传动平稳、噪音低。
5.一般采用油池润滑,自然冷却,当热功率不能满足时,可采用循环油润滑,冷却盘管冷却。
6.易于拆检,易于安装。
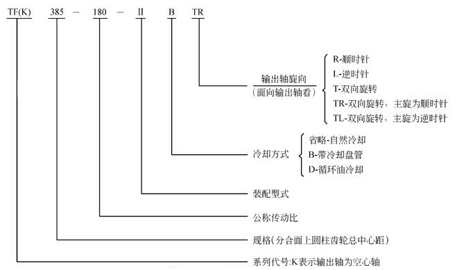
减速器规格及其表示方法:
1.规格:272,305,340,385,430,480,545,610,680,770,860,960,1080,1210,1360
2.表示方法:

TF、TFK圆锥、圆柱齿轮减速器外形安装尺寸


表13
a | L | B | h | d1 | L1 | d1 | L1 | d2 | L2 | A1 | L4 | L9 |
iN=100~200 | iN=224~500 | |||||||||||
272 305 340 | 600 665 745 | 290 320 355 | 32 32 40 | 16k6 16k6 19k6 | 40 40 50 | 14k6 16k6 19k6 | 30 40 40 | 75m6 85m6 95m6 | 140 170 170 | 63 70 80 | 163 175 197.5 | 188 209 238 |
383 430 480 545 | 840 930 1025 1160 | 390 450 500 570 | 40 50 50 63 | 24k6 28m6 32m6 32m6 | 50 60 80 80 | 22k6 24k6 28m6 28m6 | 50 50 60 60 | 100m6 110n6 130n6 140n6 | 210 210 250 250 | 90 100 112 125 | 222.5 245 260 300 | 263 293 325 364 |
iN=90~160 | iN=180~500 | |||||||||||
610 680 770 | 1280 1420 1610 | 600 690 750 | 63 80 80 | 38m6 42m6 48m6 | 80 110 110 | 28m6 32m6 38m6 | 60 80 80 | 170n6 180n6 220n6 | 300 300 350 | 140 160 180 | 320 355 400 | 398 445 505 |
iN=90~280 | iN=315~500 | |||||||||||
860 960 1080 1210 1360 | 1790 2010 2260 2540 2850 | 830 910 1030 1160 1320 | 100 100 125 125 160 | 55m6 60m6 65m6 75m6 90m6 | 110 140 140 140 170 | 42m6 42m6 48m6 60m6 65m6 | 110 110 110 140 140 | 240n6 280n6 300n6 340n6 400n6 | 410 470 470 550 650 | 200 225 250 280 320 | 450 515 575 655 735 | 557 624 694 780 868 |
a | G1 | G2 | H1 | H≈ | L6 | L8 | B1 | L7 | L5 | 地脚螺栓 | 平均重量 (kg) | 参考油 量(I) | |
d | 数量 | ||||||||||||
272 305 340 | 507 565 622 | 140 155 170 | 180 200 225 | 375 415 462 | 510 570 630 | 170 190 210 | 245 275 300 | 45 47.5 57.5 | 120 137.5 150 | M16 M16 M20 | 8 8 8 | 160 225 320 | 12 16 22 |
385 430 480 545 | 700 778 862 970 | 190 215 240 270 | 250 280 315 355 | 511 570 644 719 | 705 810 855 960 | 235 270 285 320 | 335 380 430 490 | 67.5 60 85 100 | 165 195 200 215 | M20 M24 M24 M30 | 8 8 8 8 | 430 580 820 1150 | 32 45 63 90 |
610 680 770 | 1070 1195 1330 | 290 320 360 | 400 450 500 | 806 906 1006 | 1080 1200 1350 | 360 400 450 | 520 590 650 | 100 110 130 | 250 275 310 | M30 M36 M36 | 8 8 8 | 1500 2150 2900 | 140 190 265 |
860 960 1080 1210 1360 | 1480 1680 1895 2120 2370 | 400 440 500 560 645 | 560 630 710 800 900 | 1121 1261 1406 1581 1783 | 1500 1680 1890 2130 2400 | 500 560 630 710 800 | 710 790 890 1000 1140 | 145 165 185 205 225 | 335 370 420 470 530 | M42 M42 M48 M48 M56 | 8 8 8 8 8 | 4200 5600 7700 10500 14500 | 370 560 570 900 1270 |
装配型式
按输出轴分,TF可分为Ⅰ、Ⅱ、Ⅲ、Ⅳ、Ⅴ、Ⅵ、Ⅶ七种装配型式,TFK可分为Ⅰ、Ⅱ、Ⅲ、Ⅳ四种装配型式。如需配逆止器时请注明(一盘为自配),
